福島第一原子力発電所トップ

平成17年1月24日
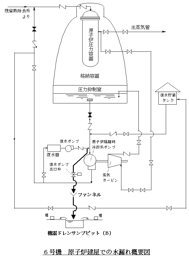
6号機原子炉建屋内における水漏れの調査結果について

 平成16年11月18日、定格出力にて調整運転中の6号機で、原子炉建屋機器ドレンサンプピット*1水位高の警報が発生いたしました。当社社員が現場を確認したところ、原子炉建屋地下2階の機器ドレンサンプピットより水が溢れていたことから、ただちにサンプポンプを起動し、水漏れは停止いたしました。
 原因を調査した結果、同日、残留熱除去系蒸気凝縮配管撤去工事*2にともなう使用前検査のための原子炉隔離時冷却系ポンプ*3運転終了後に、付属装置の復水ポンプが起動、同ポンプの出口弁が自動で開き、冷却水が当該サンプピットに流入しましたが、サンプピット点検で当該サンプポンプの自動起動運転を停止していたことから、サンプピット周辺および原子炉隔離時冷却系ポンプ付近の排水口から溢れたものと推定いたしました。
 なお、漏れた水は堰内にとどまっており、漏えい量は約31リットル、放射能量は約5.3×10ベクレル(ラジウム温泉の約0.05リットルに相当する量)でした。
平成16年11月18日お知らせ済み
 
 調査の結果、サンプピット点検時には流入水を仮設ポンプで排出することとしていましたが、仮設ポンプを使用可能な状態にしていないことが分かりました。また、使用前検査に際して事前にサンプピットの水位を確認したところ、水位が低くこれまでの経験から使用前検査を実施しても問題はないと考えましたが、予想よりも流入量が多めであったために、水が溢れたものです。
 なお、サンプピットの点検に際して、点検時期や作業準備工程に関する作業関係者間での事前調整が不足していました。
 
 対策として、原子炉隔離時冷却系ポンプの運転時には、当該サンプが使用可能であることの確認を手順書に記載するとともに、本事象の事例検討会等を通じて、サンプピット点検時期ならびに点検時にはサンプポンプの自動起動運転の停止にあわせて仮設ポンプを使用可能な状態にすること等、作業関係者間の事前調整を十分に行うよう周知徹底することといたします。
 
以 上
 

*1 機器ドレンサンプピット
 各建屋内の機器(ポンプ・配管等)からの排水・漏えい水などを処理するために一時貯蔵する槽。
 
*2 残留熱除去系蒸気凝縮配管撤去工事
 残留熱除去系の機能の一つである蒸気凝縮モードは原子炉隔離時の高温待機運転又は原子炉の減圧を目的として設置されたものであったが、他の手段によっても原子炉の冷却と水位制御は可能であることから、蒸気凝縮モード配管を撤去した。
 
*3 原子炉隔離時冷却系ポンプ
 原子炉が隔離状態となり復水器が使用できなくなった場合などに、原子炉の蒸気でタービン駆動ポンプを回し、冷却水を原子炉に注水する設備。燃料の崩壊熱を除去し減圧する。
 


ページの先頭へ戻ります

公式アカウント:
  • 東京電力 公式Xアカウントのご案内ページへリンクします
  • facebook公式アカウントサイトへリンクします
  • Instagram公式アカウントサイトへリンクします
  • youtube公式アカウントサイトへリンクします
  • 東京電力 公式LINEアカウントのご案内ページへリンクします