福島第二原子力発電所トップ



  
福島第二原子力発電所3号機残留熱除去機器冷却系(B)の
補給水量増加に伴う調査の実施について
  
平成16年1月16日
東京電力株式会社
福島第二原子力発電所

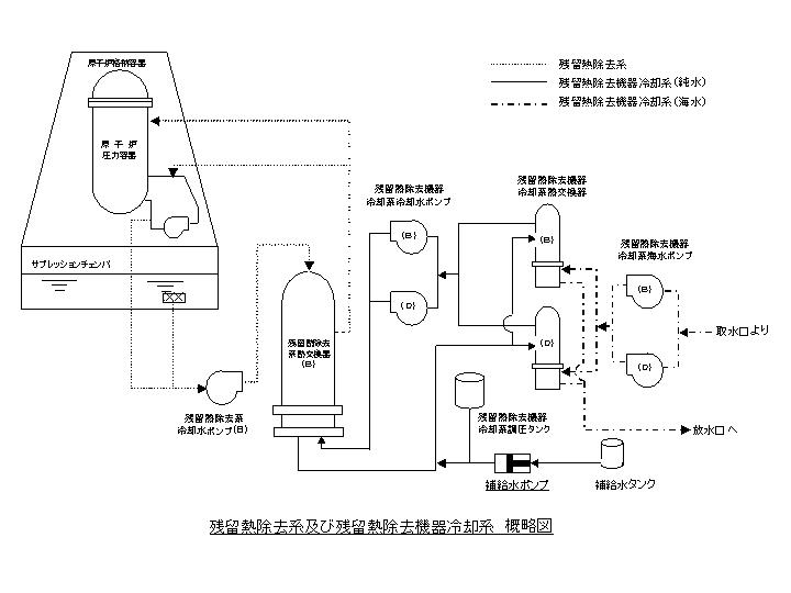
 当所3号機(沸騰水型、定格出力110万キロワット)につきましては、平成14年12月10日より第12回定期検査を実施しておりますが、昨日午後8時頃、残留熱除去機器冷却系※1(B)の補給水ポンプによる補給水量が増加していることを確認いたしました。
 現場確認・弁操作を行うなど継続的に事象の調査・確認を行い、残留熱除去機器冷却系内の冷却水(非放射性)が、同系内の海水冷却系内、または原子炉側の残留熱除去系※2内へ漏えいした可能性があると、本日午前10時頃判断しましたのでお知らせいたします。
 今後、引き続き調査を実施いたします。
 なお、外部への放射能の影響はなく、また、本冷却システムは2系統あるため、1系統の機能が低下しても、冷却機能は健全に保たれ安全上の問題は生じません。


以 上

※1 残留熱除去機器冷却系
   残留熱除去系の熱を冷却する系統。「残留熱除去系の熱を直接冷却する純水側」と「残留熱除去
  機器冷却系の純水側の熱を冷却する海水側」から構成されている。
※2 残留熱除去系
   原子炉を停止した後の燃料の崩壊熱除去や非常時に原子炉の水位を維持するため系統


図


menu


ページの先頭へ戻ります

公式アカウント:
  • 東京電力 公式Xアカウントのご案内ページへリンクします
  • facebook公式アカウントサイトへリンクします
  • Instagram公式アカウントサイトへリンクします
  • youtube公式アカウントサイトへリンクします
  • 東京電力 公式LINEアカウントのご案内ページへリンクします