 |
福島第二原子力発電所トップ
平成16年8月25日
|
2号機原子炉起動時に原子炉建屋および原子炉建屋付属棟において発生した
漏えいの調査結果について |
|
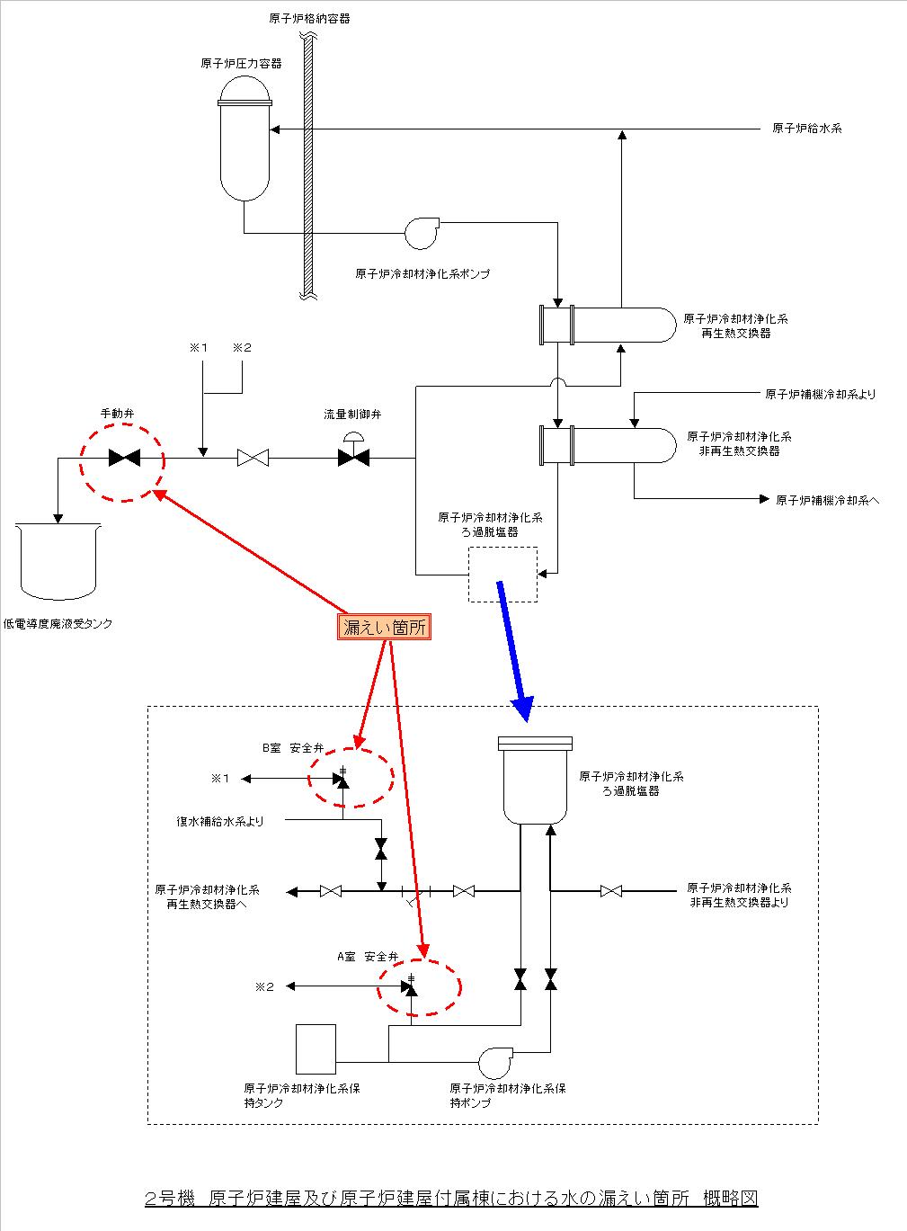
当所2号機は、平成16年8月7日、原子炉の起動中に、午前3時43分頃から低電導度廃液*1受タンクへの水の流量が増加したため、調査の一環として原子炉建屋付属棟*2低電導度廃液処理系弁室の手動弁を閉めたところ、同日午後5時35分頃、当該手動弁からの水の漏えい(約3.8リットル)を発見いたしました。
その後、翌日午前0時頃、原子炉建屋5階原子炉冷却材浄化系保持ポンプ室*3(A)(B)両室において、水の漏えい(A室:約2.7リットル、B室:約1.4リットル)を発見いたしました。
原因は、いずれの漏えいについても、原子炉建屋付属棟低電導度廃液処理系弁室の手動弁を閉めたことで、当該手動弁および保持ポンプ室内に設置されている安全弁に水圧がかかったことによるものと推定いたしました。
なお、これによる外部への放射能の影響はありませんでした。(8月8日お知らせ済み)
このため、起動操作を中断して原因の調査を行うこととし、8月8日午後10時34分、原子炉を停止いたしました。(8月9日お知らせ済み)
当該手動弁および安全弁に水圧がかかった原因は、低電導度廃液受タンクへの流量増加の要因調査をするために、一旦、当該手動弁を閉めましたが、当該手動弁を含めた下流側の設計圧力が低く、結果として当該手動弁および安全弁に、上流側の原子炉冷却材浄化系の運転圧力が加わったことによるものと推定いたしました。
これは低電導度廃液受タンクへの流量増加の要因調査にあたり、運転員が配管系統図を参照しながら手順書を作成しましたが、その際、設計圧力の変更点があることを認識していたものの、配管系統図に圧力変更点の記載がなく、当該手動弁までが原子炉冷却材浄化系の運転圧力の範囲であると思い込んでいたため、設計圧力の低い当該手動弁を閉める手順書としたものです。
今後、再発防止を図るため、次の対策を実施してまいります。
○ 手順書作成時、チェックリストを活用して手順書の妥当性を確認する。
○ 設計圧力の変更点を配管の系統図に表示する。
なお、水圧のかかった当該手動弁および安全弁については分解点検、手入れを実施し復旧いたしました。また、低電導度廃液受タンクへの水の流量増加の原因は、当該手動弁の上流側に位置するとなった流量制御弁の漏えいであり、この弁についてもについては、分解点検、手入れを実施し復旧いたしました。
|
| 以 上 |
*1:低電導度廃液
各建屋内の機器からの排水、試料採取の廃液等
*2:原子炉建屋付属棟
原子炉建屋の周囲にあり、液体廃棄物処理系の廃液受けタンク、非常用ディーゼル発電機などを
収納している建屋
*3:原子炉冷却材浄化系保持ポンプ室
原子炉水中の不純物を除去するフィルタに付着している樹脂を保持するためのポンプが設置され
ている部屋
|
 |
 |
|
|