福島第二原子力発電所トップ


平成16年8月8日

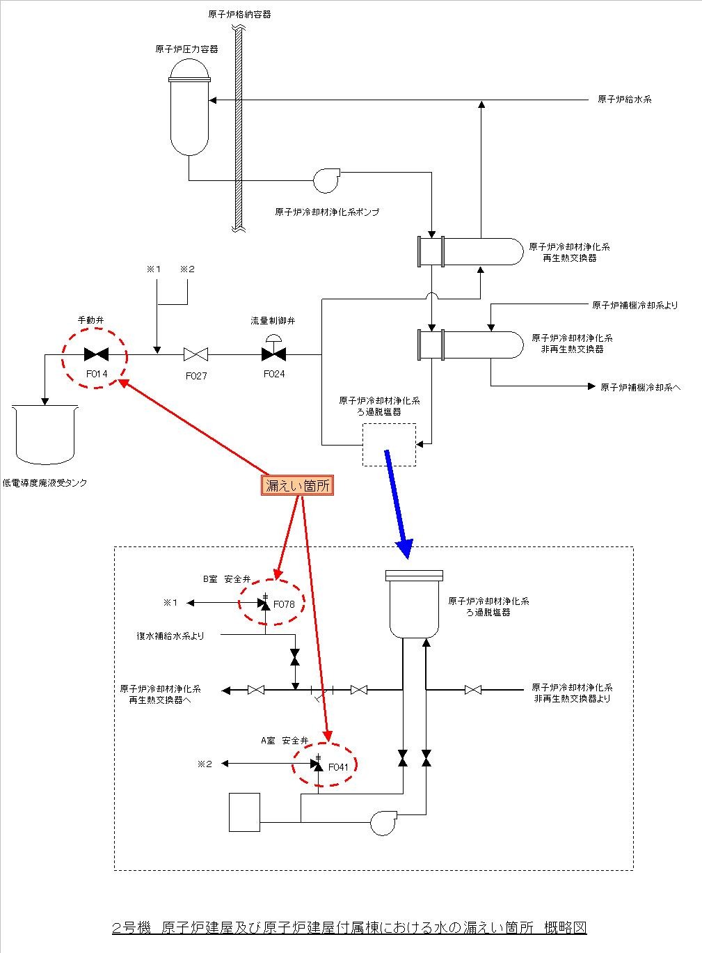
2号機原子炉建屋および原子炉建屋付属棟における水の漏えいについて

 当所2号機は定期検査中ですが、平成16年8月7日午前3時43分頃から低電導度廃液*1受タンクへの水の流量が増加したため、調査の一環として原子炉建屋付属棟*2低電導度廃液処理系弁室の手動弁を締めたところ、同日午後5時35分頃、当該手動弁からの水の漏えいを当直員が発見いたしました。
 その後、保修員がパトロール中、本日午前0時頃、原子炉建屋5階原子炉冷却材浄化系保持ポンプ室
*3(A)(B)両室において水の漏えいを発見いたしました。漏えいは、上記同様に当該手動弁を締めたことにより、同室内に設置されている安全弁に水圧がかかり、当該安全弁から漏えいしたものと推定しております。

 原因は、いずれの漏えいについても当該手動弁を締めたことにより水圧がかかり漏えいしたものと推定しております。
 漏えいした水は、当該手動弁から約3.8リットルで、放射能量は約5.2×10ベクレル、また、(A)室で約2.7リットル、放射能量は約4.8×10ベクレル、(B)室で約1.3リットル、放射能量は約3.8×10ベクレルでした。

 当該手動弁と当該安全弁における漏えいは停止しておりますが、対策として、本日、増し締めを実施いたします。
 
 なお、低電導度廃液受タンクへの水の流量増加は、流量制御弁のシートリークによるものと推定されますが、今後、原因を調査いたします。

 これによる外部への放射能の影響はありません。

以 上
*1:低電導度廃液
   各建屋内の機器からの排水、漏えい水試料採取の廃液等

*2
:原子炉建屋付属棟
   原子炉建屋の周囲にあり、液体廃棄物処理系の廃液受けタンク、非常用ディーゼル発電機など
   を収納している建屋

*3
:原子炉冷却材浄化系保持ポンプ室
   原子炉水中の不純物を除去し水質を維持するためフィルタに付着している樹脂を保持するための
   ポンプが設置されている部屋


図


  これは、「当社原子力発電所における不適合事象の公表方法の見直しについて」(平成15年11月10日
お知らせ済み)における、区分3に該当するものとしてホームページに掲載したものです。



menu


ページの先頭へ戻ります

公式アカウント:
  • 東京電力 公式Xアカウントのご案内ページへリンクします
  • facebook公式アカウントサイトへリンクします
  • Instagram公式アカウントサイトへリンクします
  • youtube公式アカウントサイトへリンクします
  • 東京電力 公式LINEアカウントのご案内ページへリンクします