福島第二原子力発電所トップ


平成16年11月9日


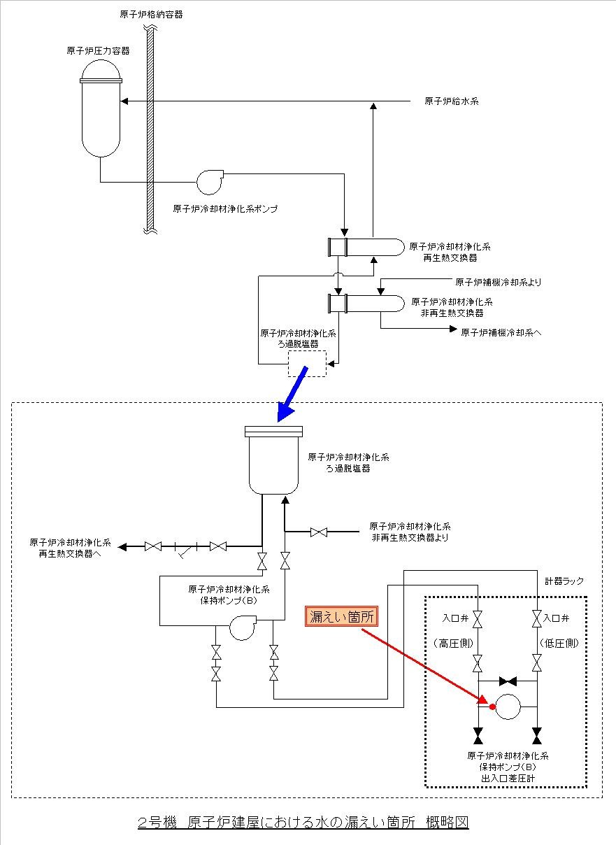
2号機原子炉冷却材浄化系保持ポンプ(B)出入口差圧計につながる
配管継ぎ手部からの漏えいについて


  当所2号機は定格熱出力一定運転中ですが、平成16年11月8日午前10時27分頃、パトロール中の運転員が、原子炉建屋5階通路において水溜まりを発見いたしました。
  調査の結果、漏えいは原子炉冷却材浄化系保持ポンプ
(B)出入口差圧計につながる配管の継ぎ手部からであることがわかり、同ポンプ(B)出入口差圧計を収納している計器ラックの入口弁を閉じることにより漏えいは止まりました。
  漏えいした水は、約2.1リットルで、放射能量は約2.2×104ベクレル(ラジウム温泉の約0.22リットルに相当する量)でした。
  漏えいした原因については、現在調査中です。
  これによる外部への放射能の影響はありません。


以 上


原子炉冷却材浄化系保持ポンプ
   原子炉水中の不純物を除去し水質を維持するためフィルタに付着している樹脂を保持するための
 ポンプです。


図


  これは、「当社原子力発電所における不適合事象の公表方法の見直しについて」(平成15年11月10日お知らせ済み)における、区分3に該当するものとしてホームページに掲載したものです。




menu


ページの先頭へ戻ります

公式アカウント:
  • 東京電力 公式Xアカウントのご案内ページへリンクします
  • facebook公式アカウントサイトへリンクします
  • Instagram公式アカウントサイトへリンクします
  • youtube公式アカウントサイトへリンクします
  • 東京電力 公式LINEアカウントのご案内ページへリンクします